
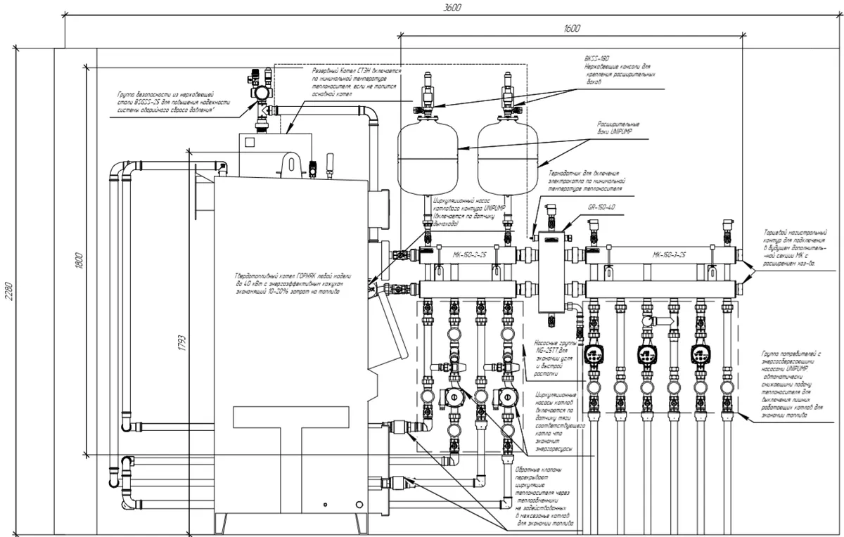
Два твердотопливных котла в системе отопления с резервным электрическим
Основные характеристики
Мощность, кВт:
До 250 кВт
Кол-во контуров:Любое
Магистральный диаметр:
От G 1″ до G 2″
Описание
Конфигурация системы:
- Каскад из 2-3 ТТ котлов общей мощностью до 120 кВт
- Электрокотел с отдельным внешним насосом или со встроенным
- 2-4 потребителей (для большего нужно использовать сборку MK
Функционал:
- Ускоренная, экономичная растопка каждого котла по отдельности за счет применения групп NG-25TT
- Экономичный режим горения ТТ котлов за счет применения гидравлического разделителя GR-150-40
- Электрокотел работает в резервном режиме и включается по понижению температуры теплоносителя



